气液分离器在机电设备中的作用是什
气液分离器在机电设备中的作用是将混合的气体和液体分离开来,以确保系统的正常运行和
如何正确地进行气液分离器的安装和
正确的气液分离器的安装和布置对于其正常运行和有效分离是至关重要的。以下是一些指导
气液分离器:工业中不可或缺的重要
在工业生产和加工过程中,气体和液体的分离是一个至关重要的环节。气液分离器作为一种
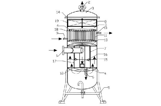
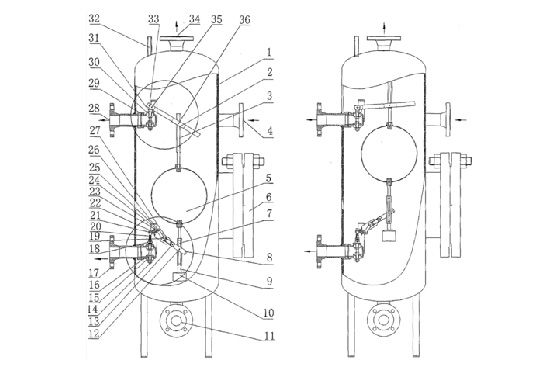
气液分离器的结构设计和材质
气液分离器(Gas-Liquid Separator)是一种用于将气体和液体分离
气液分离器的安装及应用领域介绍
气液分离器是一种用于将气体和液体分离的设备,广泛应用于各个工业领域。它能够有效地
浅析气液分离器在工业中的应用
气液分离器是一种常见的液体过滤器,主要用于将气体和液体从混合流体中分离。在工业领
液液分离器:原理、应用和类型介绍
液液分离器是一种常见的设备,用于将混合液体中的两种或多种不同密度的液体分离开来。
旋风分离器标准设计介绍
1. 概述旋风分离器是常用的固体-气体分离设备,利用旋转气流产生的离心力将固体颗
